Código QR
Diagramas hidráulicos

Diagramas hidráulicos

por Ángel Martínez
(0 Análises) abril 02, 2026
Diagramas hidráulicos Diagramas hidráulicos Diagramas hidráulicos Diagramas hidráulicos Diagramas hidráulicos Diagramas hidráulicos

Última Versão

Atualização
abril 02, 2026
Desenvolvedor
Ángel Martínez
Categorias
Internet
Plataformas
Android
Instalações
0
Licença
Free
Nome do Pacote
com.xlingenieria.hidraulica
Visitar Página

Mais Sobre Diagramas hidráulicos

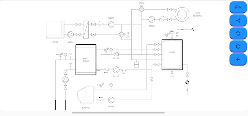
Desenvolva seus próprios diagramas de sistemas principais (aquecimento, refrigeração e ar condicionado) de forma ágil e descomplicada. Basta selecionar os símbolos desejados, arrastar e soltar para posicioná-los, criando projetos com total fluidez.
Desbloqueie a criatividade e a precisão no design de sistemas hidráulicos e térmicos com este aplicativo intuitivo. Seja você um engenheiro experiente, um técnico ou um estudante, esta ferramenta oferece uma maneira eficiente de conceber esquemas detalhados com facilidade. Explore uma biblioteca expansiva de símbolos cuidadosamente categorizados, que abrange desde válvulas de 2, 3 e 4 vias, bombas, medidores de vazão e termostatos, até componentes essenciais como caldeiras, bombas de calor, painéis solares, radiadores e sistemas de piso radiante. Cada elemento é projetado para garantir a clareza e a conformidade técnica dos seus projetos.

A versão gratuita proporciona um ponto de partida excelente, permitindo-lhe criar e visualizar diagramas utilizando a mesma gama completa de símbolos da versão premium. Embora o trabalho seja restrito a um único esquema por sessão, você pode compartilhar suas criações instantaneamente como imagens, PDFs ou arquivos, facilitando a colaboração e a apresentação. Esta edição é ideal para esboços rápidos e para experimentar a funcionalidade do aplicativo, com a ressalva de que os projetos não são salvos para acesso futuro e contêm anúncios.

Para uma experiência sem limites e profissional, a versão PRO, disponível através de uma compra no aplicativo, eleva sua produtividade. Desbloqueie a capacidade de abrir, editar e salvar um número ilimitado de diagramas, permitindo que você revisite, aprimore e gerencie todos os seus projetos com total flexibilidade. Além disso, a versão PRO elimina todos os anúncios, garantindo um fluxo de trabalho contínuo e focado. Tenha acesso também a uma série de exemplos práticos que inspiram e demonstram as vastas capacidades de design deste aplicativo, transformando-o na ferramenta definitiva para suas necessidades.

Avalie a Aplicação

Adicionar Comentário e Análise

Análises de Utilizadores

Baseado em 0 análises
5 Estrela
0
4 Estrela
0
3 Estrela
0
2 Estrela
0
1 Estrela
0
Adicionar Comentário e Análise
Nunca partilharemos o seu e-mail com ninguém.